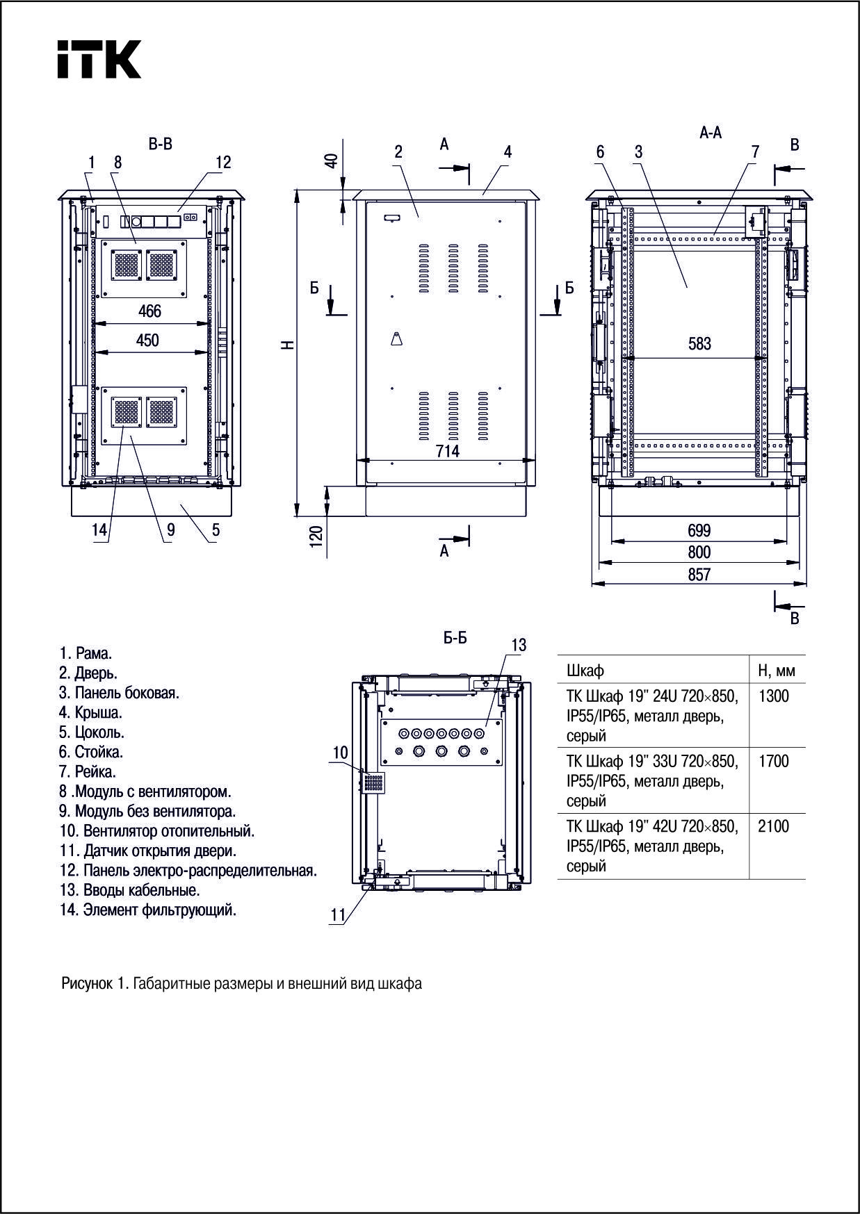
Тип монтажа: Напольный монтаж
Цвет: Серый
Ширина : 720 мм
Высота: 1700 мм
Глубина: 860 мм
Сборно-разборный: Да
Номер цвета RAL: 7035
Кол-во дверей шкафа: 2
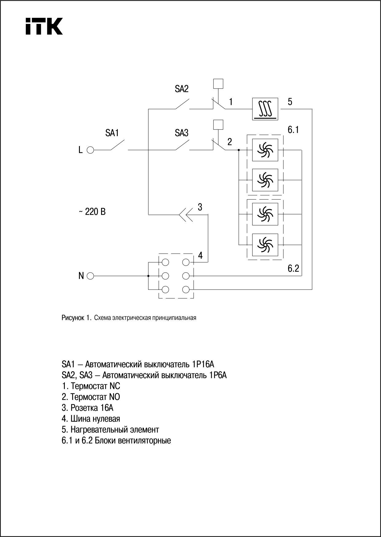
Тип вентиляционного блока: Активный (-ая)
Материал: Сталь
Температура эксплуатации: -50…60 °C
Количество модулей в высоту: 33
Для покупки товара в нашем интернет-магазине выберите понравившийся товар и добавьте его в корзину. Далее перейдите в Корзину и нажмите на «Оформить заказ» или «Быстрый заказ».
Когда оформляете быстрый заказ, напишите ФИО, телефон и e-mail. Вам перезвонит менеджер и уточнит условия заказа. По результатам разговора вам придет подтверждение оформления товара на почту или через СМС. Теперь останется только ждать доставки и радоваться новой покупке.
Оформление заказа в стандартном режиме выглядит следующим образом. Заполняете полностью форму по последовательным этапам: адрес, способ доставки, оплаты, данные о себе. Советуем в комментарии к заказу написать информацию, которая поможет курьеру вас найти. Нажмите кнопку «Оформить заказ».
Характеристики товара
Похожие товары
Нужна консультация?
Наши специалисты ответят на любой интересующий вопрос